• Viet Nam
  • American
  • Loading...

    Tổng tiền:

    Loading...
    Loading...

    Tổng tiền:

    Tìm kiếm

    Danh mục sản phẩm

    Loading...

    Sản phẩm hot

    phatdatcompany.com
    phatdatcompany.com
    phatdatcompany.com
    phatdatcompany.com
    phatdatcompany.com
    phatdatcompany.com

    Van Giảm Áp Hơi Nóng Là Gì?

    Liên hệ
    1761609698011
    Còn hàng

    Van giảm áp hơi nóng giá siêu tốt đã được sinh ra như thế nào ?

    Trong các nhà máy có sử dụng lò hơi hay còn gọi là nồi hơi. Việc giảm áp suất hơi nước ở đầu ra để cung cấp cho các hệ thống tiêu thụ hơi là cần thiết.

    Nó giúp tiết kiệm chi phí về đường ống dẫn hơi, vì sẽ chuyển từ đường ống lớn sang đường ống nhỏ hơn ở vị trí tiêu thụ hơi.

    • Chia sẻ qua viber bài: Van Giảm Áp Hơi Nóng Là Gì?
    • Chia sẻ qua reddit bài:Van Giảm Áp Hơi Nóng Là Gì?

    Van Giảm Áp Hơi Nóng Là Gì? Cấu Tạo Và Nguyên Lý Hoạt Động

    Van giảm áp hơi nóng được lắp đặt trong nhà máy khách hàng

    Trong các nhà máy công nghiệp van giảm áp hơi nóng được sử dụng rất nhiều


    Van giảm áp hơi nóng giá siêu tốt đã được sinh ra như thế nào ?

    Trong các nhà máy có sử dụng lò hơi hay còn gọi là nồi hơi. Việc giảm áp suất hơi nước ở đầu ra để cung cấp cho các hệ thống tiêu thụ hơi là cần thiết.

    Nó giúp tiết kiệm chi phí về đường ống dẫn hơi, vì sẽ chuyển từ đường ống lớn sang đường ống nhỏ hơn ở vị trí tiêu thụ hơi.

    Giúp chi phí vận hành nhà máy sẽ giảm nhờ giảm hơi nước bốc hơi.

    Áp suất hơi nước bão hòa liên quan trực tiếp đến nhiệt độ. Do đó, việc kiểm soát áp suất sẽ tự động kiểm soát nhiệt độ, tránh nhu cầu sử dụng thêm thiết bị kiểm soát nhiệt độ, giúp bạn tiết kiệm chi phí. v.v…

    Những nhu cầu này đã sinh ra Van giảm áp hơi nóng. Van giảm áp hơi nóng có tên tiếng anh là Pressure reducing valve viết tắt là PRV.

     

    van giảm áp hơi nóngVan giảm áp hơi nóng

     

     

     

    Van giảm áp hơi nóng hàn quốc

    Van giảm áp hơi nóng dùng cho hệ thống lò hơi

     

     

    van điều áp hơi nóng

    Van điều áp hơi nóng

     

     

    Van Giảm Áp Hơi Nóng Là Gì?

     

    Van giảm áp hơi nóng là gì? Đây là câu hỏi chúng ta sẽ thảo luận trong bài viết này.

    Van giảm áp hơi nóng là loại van được thiết kế để giảm áp suất đầu vào của hơi nóng xuống áp suất đầu ra theo yêu cầu của hệ thống sử dụng hơi nóng.

    Ví dụ đơn giản như sau. Nhà máy bạn có lò hơi 5 tấn, áp suất 8 bar. Lò hơi này sẽ cung cấp hơi nóng cho toàn bộ nhà máy. Bạn cần sấy bánh ở dây chuyền của bạn với áp suất 4 bar, lúc này bạn lắp một van giảm áp từ đường hơi chính cấp tới chuyền của bạn, Van giảm áp này sẽ nhận áp đầu vào 8 bar, và cho ra áp 4 bar để bạn sấy bánh.

     

    van giảm áp hơi nóng

    Van giảm áp hơi nóng

     

     

    Cấu Tạo Của Van Giảm Áp Hơi Nóng

    Van giảm áp hơi nóng có cấu tạo bao gồm

     

    cấu tạo van giảm áp hơi nóng

     

     

     

    Van điều áp hơi nóng có cấu tạo bao gồm

    cấu tạo van điều áp hơi nóng

     

    So với van giảm áp hơi nóng thì van điều áp hơi nóng có thêm bộ truyền động hay còn gọi là water seal port, bầu khí…

     

    van điều áp hơi nóng

     

    van điều áp hơi nóng

    Hình bầu khí

     

    Ưu điểm chính của việc sử dụng bộ truyền động với van điều áp hơi nóng :

    Vận hành từ xa: Điều chỉnh áp suất cài đặt từ xa bằng bộ điều khiển, lý tưởng cho các van ở những không gian hạn chế hoặc khó tiếp cận.

    Điều khiển chính xác và ổn định: Cung cấp áp suất thứ cấp chính xác và nhất quán hơn so với van tự động, ngay cả khi áp suất chính hoặc lưu lượng thay đổi.

    Điều chỉnh tự động: Cho phép lập trình các điểm đặt áp suất khác nhau cho các thời điểm hoặc điều kiện khác nhau.

    Cải thiện an toàn: Loại bỏ nhu cầu nhân sự phải vào các khu vực nguy hiểm tiềm ẩn để điều chỉnh điểm đặt của van theo cách thủ công.

    Nâng cao hiệu quả hệ thống: Bằng cách kiểm soát áp suất chính xác, các van này có thể giảm mức tiêu thụ năng lượng và ngăn ngừa rò rỉ hoặc hư hỏng do quá áp.

    Tiết kiệm chi phí: Giảm chi phí lao động bằng cách tự động hóa hệ thống điều chỉnh và có thể giảm chi phí vận hành thông qua việc cải thiện hiệu quả và giảm thiểu hỏng hóc linh kiện.

    Kích thước và trọng lượng của van điều áp hơi nóng

     

    van điều áp hơi nóng

     

    Cấu tạo thân van điều áp hơi nóng  :

    Thân van được chế tạo bằng gang đúc (Cast Iron) hoặc thép carbon (Carbon Steel), tương ứng với các cấp chịu áp lực từ PN16 tới PN40.

     

    Kết nối mặt bích (flanged connections) theo tiêu chuẩn EN 1092-1 và ANSI B16.5, cho phiên bản DN 15-50 (RP300) và DN 65-100 (RP400).

     

    Thiết kế với cấu trúc đơn (single-seat valve body) — tức thân van có một khoang dòng và một ghế đĩa duy nhất để điều tiết dòng.

     

    Thân van được thiết kế cho ứng dụng hơi công nghiệp (steam), với tiêu chuẩn phân phối cho các hệ thống công nghiệp lớn.

     

     

    Nguyên Lý Hoạt Động Của Van Giảm Áp Hơi Nóng

     

    Chức năng chính của van giảm áp hơi nóng là điều chỉnh lưu lượng hơi nóng hoặc chất lỏng, chuyển đổi đầu vào áp suất cao thành đầu ra áp suất thấp hơn, dễ quản lý hơn. Quá trình này rất quan trọng trong việc bảo vệ các hệ thống sử dụng nhiệt khỏi sự tàn phá tiềm ẩn của áp suất cao không được kiểm soát. Việc hiểu được sự phức tạp về cách thức hoạt động của van giảm áp hơi nóng không chỉ cung cấp cái nhìn sâu sắc về một khía cạnh quan trọng của cơ học chất lỏng mà còn làm nổi bật tầm quan trọng của loại van này trong việc đảm bảo an toàn và hiệu quả trong các hoạt động hàng ngày và công nghiệp của chúng ta.

    Van giảm áp hơi nóng đòi hỏi kỹ thuật chính xác từ thiết kế ban đầu đến sản xuất, để tạo ra hoạt động cực kỳ chính xác và nhất quán. Về cơ bản, van giảm áp hơi nóng hoạt động bằng cách cảm nhận áp suất đầu ra và phản ứng với bất kỳ thay đổi nào để duy trì mức áp suất được cài đặt trước.

     

    Van bao gồm một lò xo và màng ngăn hoặc piston, hoạt động như một cơ chế cân bằng. Khi áp suất đầu ra tăng lên trên mức cài đặt, màng ngăn hoặc piston sẽ nén lò xo, khiến van giảm lưu lượng. Khi áp suất giảm, quá trình ngược lại xảy ra và lò xo sẽ ​​giãn ra, cho phép nhiều steam hoặc chất lỏng hơn đi qua để khôi phục sự cân bằng.

     

    Cơ chế tự điều chỉnh này đảm bảo áp suất hơi đầu ra luôn ổn định, ngăn ngừa các rủi ro liên quan đến quá áp. Van giảm áp hơi nóng được bảo trì đúng cách hoạt động như những người bảo vệ cảnh giác, liên tục điều chỉnh để duy trì sự hài hòa của áp suất trong hệ thống nhiệt của bạn

     

     


    Ưu Điểm Của Van Giảm Áp Hơi Nóng

     

    Van giảm áp hơi nóng mang lại những lợi ích như cải thiện độ an toàn bằng cách ngăn ngừa quá áp, tăng hiệu suất vận hành thông qua áp suất ổn định và thấp hơn cho các ứng dụng cụ thể, và tiết kiệm năng lượng bằng cách giảm áp suất hơi không cần thiết. Chúng cũng giúp cải thiện chất lượng hơi bằng cách tách nước ngưng tụ, giúp tăng cường truyền nhiệt và có thể đơn giản hóa thiết kế đường ống bằng cách cho phép vận chuyển áp suất cao đến van.

     

    An toàn và hiệu quả

    Ngăn ngừa hư hỏng: Bằng cách giảm áp suất hơi cao, van giảm áp hơi nóng ngăn ngừa hư hỏng đường ống, thiết bị và phớt do áp suất quá mức.

    Cải thiện độ ổn định: Chúng cung cấp áp suất ổn định, đồng đều cho các thiết bị đầu ra, giúp điều kiện gia nhiệt hoặc hệ thống đáng tin cậy và có thể dự đoán được hơn.

    Cho phép các ứng dụng cụ thể: Van giảm áp hơi nóng cho phép giảm hơi nước áp suất cao từ nồi hơi xuống áp suất thấp hơn, cụ thể cần thiết cho một số hệ thống hoặc ứng dụng gia nhiệt nhất định.

    Bảo vệ nhân viên: Chúng hoạt động như một lớp an toàn quan trọng để ngăn ngừa sự cố hoàn toàn trong hệ thống, nếu không có thể dẫn đến hơi nước áp suất cao nguy hiểm ở những khu vực có người.

    Năng lượng và chất lượng

    Tăng tiết kiệm năng lượng: Giảm hơi nước áp suất cao xuống mức thấp nhất có thể cho mỗi ứng dụng giúp giảm thiểu lãng phí năng lượng.

    Cải thiện chất lượng hơi nước: Nhiều hệ thống van giảm áp hơi nóng bao gồm một bộ tách tích hợp giúp loại bỏ nước ngưng tụ và cặn bẩn khỏi hơi nước, làm cho hơi nước khô hơn và cải thiện hiệu suất truyền nhiệt.

    Đường ống và bảo trì

    Đơn giản hóa đường ống: Hơi nước áp suất cao có thể được vận chuyển an toàn trong các đường ống có đường kính nhỏ hơn đến trạm van giảm áp hơi nóng. Hơi nước lớn hơn, áp suất thấp hơn sau đó sẽ thoát ra khỏi van, thường yêu cầu đường ống lớn hơn cho vận tốc thấp hơn.

    Tăng độ tin cậy: Thiết kế tự động, chắc chắn có thể chịu được hơi nước ướt hoặc bẩn, giúp giảm nhu cầu bảo trì.

     

    Nhược Điểm Của Van Giảm Áp Hơi Nóng

     

    Hạn chế về hiệu suất và vận hành

    Tỷ lệ giảm áp suất hạn chế: Một hạn chế phổ biến là tỷ lệ giảm áp suất tối đa là 10:1, nghĩa là van giảm áp hơi nóng không thể giảm áp suất hơi từ 150 psi xuống 2 psi, mà chỉ giảm xuống khoảng 15 psi.

     

    Độ sụt áp tối thiểu cần thiết: van giảm áp hơi nóng cần độ sụt áp tối thiểu để hoạt động chính xác, thường là 20% áp suất đầu vào. Điều này có thể khiến áp suất hạ lưu dao động nếu áp suất đầu vào thay đổi.

     

    Van giảm áp hơi nóng có thể dễ bị hao mòn theo thời gian do tác động tốc độ cao của các giọt nước ngưng tụ làm giảm độ kín khít của van , nghĩa là cần phải bảo trì và thay thế thường xuyên để đảm bảo chúng tiếp tục hoạt động hiệu quả.

    Tốc độ bộ truyền động tương đối chậm, do đó chỉ phù hợp cho các ứng dụng có tải thay đổi chậm.

    Không thể kiểm soát lưu lượng: Van điều áp kiểm soát áp suất đầu ra , chứ không phải lưu lượng. Chúng không thể được sử dụng để điều chỉnh tốc độ hơi nước được đưa vào hệ thống.

     

    Van giảm áp có thể gây ra một số bất ổn hoặc rủi ro nhất định cho hệ thống. Ví dụ, nếu van bị hỏng hoặc trục trặc, điều này có thể dẫn đến các vấn đề nghiêm trọng như rò rỉ, tăng áp đột biến hoặc các mối nguy hiểm an toàn khác. Trong một số trường hợp, rủi ro này có thể được giảm thiểu thông qua việc lựa chọn và bảo trì cẩn thận các bộ phận của van, nhưng vẫn luôn tồn tại một mức độ bất ổn nhất định.

     

    Yêu cầu về hơi nước sạch: Các khe hở nhỏ trong van dễ bị bụi bẩn hoặc cặn bẩn làm tắc nghẽn, có thể dẫn đến kẹt và hỏng. Điều này đòi hỏi phải sử dụng bộ lọc hơi nước và bộ tách hơi để đảm bảo hơi nước sạch và khô.

     

    Khả năng hỏng hóc: Van chất lượng thấp hoặc lắp đặt không đúng cách có thể dẫn đến hỏng sớm các bộ phận như lò xo hoặc đĩa van.

     

    Chi phí lắp đặt và bảo trì khá cao. Điều này đặc biệt đúng đối với các hệ thống lớn hơn hoặc phức tạp hơn, nơi có thể cần nhiều van để đạt được mức áp suất mong muốn.

     

    Ứng Dụng Của Van Giảm Áp Hơi Nóng

     

    Van giảm áp hơi nóng được sử dụng trong các ứng dụng thương mại, công nghiệp và tổ chức để điều chỉnh áp suất hơi nóng. Được sử dụng trong các ứng dụng như đường ống dẫn dầu, thiết bị kiểm tra, nồi hấp tiệt trùng, bàn ủi hơi nước, bộ tản nhiệt đơn và máy lưu hóa.

     

    Các ứng dụng tải trọng nhỏ như máy tiệt trùng, máy gia nhiệt, máy tạo ẩm và thiết bị quy trình nhỏ thường sử dụng van giảm áp tác động trực tiếp (PRV) đơn giản để giảm áp suất.

     

    Trong trường hợp lưu lượng lớn hơn, chẳng hạn như đường ống phân phối hơi nước, tải trọng có thể dao động rất lớn tùy thuộc vào trạng thái hoạt động của thiết bị tiếp nhận. Sự thay đổi tải trọng và công suất lớn như vậy sẽ đòi hỏi phải sử dụng van giảm áp vận hành bằng ống dẫn để giảm áp suất.

     

    Hơn nữa, lượng hơi nước ( steam) được sử dụng bởi một số thiết bị khi khởi động có thể khác biệt đáng kể so với lượng hơi nước cần thiết trong quá trình vận hành bình thường. Sự thay đổi lớn như vậy cũng có thể đòi hỏi phải sử dụng van giảm áp vận hành bằng ống dẫn để giảm áp suất.

     

    Các Loại Van Giảm Áp Hơi Nóng Trên Thị Trường Hiện Nay

     

    Van giảm áp hơi nóng Spirax Sarco, xuất xứ EU

    Dòng van giảm áp Spirax Sarco DP sẽ kiểm soát chính xác áp suất hạ lưu, bất kể áp suất thượng lưu hay biến động tải. Dòng van này được khuyến nghị sử dụng cho các ứng dụng công suất trung bình.

    Van đa năng và nhỏ gọn này sẽ cung cấp giải pháp hiệu quả và kinh tế cho nhiều giải pháp giảm áp suất. Thích hợp cho hơi nước, không khí hoặc khí công nghiệp, dòng van DP cung cấp nhiều tùy chọn điều khiển. DP27 là van giảm áp hơi vận hành bằng ống dẫn bán chạy nhất của Spirax Sarco. Sản phẩm kết hợp khả năng kiểm soát chính xác cao với khả năng phục hồi tốt hơn trong môi trường vận hành khắc nghiệt, dễ dàng bảo trì và lựa chọn đơn giản hơn.

    Thông số kỹ thuật

    Kích thước: Bắt vít ½” đến 2”

    Mặt bích DN15 đến DN80

    Kết nối đầu cuối

    BSP bắt vít và NPT

    Mặt bích

    PN16, PN25 và PN40

    ASME 150 và ASME 300

    JIS / KS 10 và JIS / KS 20

    Vật liệu thân

    Thân

    vật liệu

    DP27 Gang SG

    DP143 Thép đúc

    DP163 Thép không gỉ

    Nhiệt độ tối đa 350°C

    Thân

    mức thiết kế tối đa

    PN40

    Phạm vi áp suất điều khiển 0,2 đến 24 bar

    van giảm áp hơi nóng

    Van giảm áp hơi nóng DP 27 Spirax Sarco

     

    Van điều áp hơi nóng Ari amaturen, xuất xứ Đức

    Van điều áp của ARI® đảm bảo việc giảm áp một cách ổn định và bảo vệ hệ thống của bạn khỏi những cú sốc áp suất không mong muốn — và làm điều này mà không cần bất kỳ nguồn cung cấp năng lượng bổ sung nào. Chúng phù hợp cho cả các hệ thống công nghiệp và lĩnh vực HVAC.

    Một vài thông số kỹ thuật ví dụ của model ARI-PREDU®:

     

    Kích cỡ danh nghĩa (DN) từ DN 15 đến DN 150.

     

    Dải áp suất downstream (áp suất sau van) có thể từ 0,2 đến 16 barg.

     

    Chênh lệch áp suất tối đa (max differential pressure drop) có thể lên đến 40 bar

     

    Vật liệu thân van có thể là gang xám, thép đúc, hoặc thép không gỉ tùy loại.

     

    Các loại nối mặt bích (flanges) theo tiêu chuẩn DIN EN 1092-1/-2.

     

    Lưu ý khi lựa chọn & sử dụng

     

    Van này được thiết kế để giảm áp tự động, không cần nguồn năng lượng bổ sung.

     

    Khi chọn van, cần đảm bảo vật liệu phù hợp với môi trường vận hành (nhiệt độ, áp suất, loại môi chất).

    van điều áp hơi nóng

    Van điều áp hơi nóng  Ari Amaturen

     

    Van giảm áp hơi nóng Conflow, xuất xứ Ý

    Van giảm áp hơi nóng RP10

    Van giảm áp tự động – không cần nguồn khí nén hay điện.

    Model RP10 được thiết kế đặc biệt cho hơi nước, sử dụng cơ cấu màng bellows thép không gỉ để tự động điều chỉnh áp suất đầu ra ổn định.

    Van thích hợp cho các hệ thống hơi công nghiệp, đường ống cấp hơi cho nồi hơi, thiết bị trao đổi nhiệt, và các ứng dụng điều khiển áp suất đầu ra cố định.

     

    Thông số     

    Áp suất đầu vào tối đa (Inlet Pressure – P1)     25 bar

    Áp suất đầu ra điều chỉnh (Outlet Pressure – P2)        0.2 ÷ 12 bar (tùy loại lò xo)

    Chênh lệch áp suất tối đa (ΔP max)       17 bar

    Nhiệt độ làm việc tối đa     220 °C

    Phương tiện sử dụng (Medium)   Hơi bão hòa, khí nén, khí kỹ thuật

    Độ chính xác điều chỉnh     ±10 % áp suất cài đặt

    Hệ số lưu lượng (Kv)         1.2 ÷ 16

    Dải điều chỉnh lò xo 0.2–2 bar / 1–5 bar / 4–12 bar

     

    Vật liệu chế tạo

    Bộ phận        Vật liệu tiêu chuẩn   Tùy chọn

    Thân van (Body)     Thép carbon mạ niken       Inox AISI 316L

    Đĩa van (Plug)         Inox AISI 420          Inox AISI 316L

    Ghế van (Seat)       Inox AISI 420          Inox AISI 316L

    Màng bellows          Inox AISI 316L        —

    Lò xo điều chỉnh      Thép hợp kim mạ kẽm       —

    Gioăng (Sealing)     PTFE / Graphite      —

     

    Kích thước & khối lượng

    Kích cỡ danh nghĩa (DN)   Kết nối          Chiều dài (L) Chiều cao (H)          Trọng lượng (kg)

    DN 15 (½”)   Ren BSP / Mặt bích PN25 130 mm        280 mm        4 kg

    DN 20 (¾”)   Ren BSP / Mặt bích PN25 150 mm        295 mm        5 kg

    DN 25 (1”)    Ren BSP / Mặt bích PN25 160 mm        310 mm        6 kg

    Ứng dụng :

    Nhà máy hơi công nghiệp, xưởng dệt, thực phẩm, dược phẩm.

    Hệ thống hơi cung cấp cho nồi hơi (boiler) hoặc bộ trao đổi nhiệt (heat exchanger).

    Các trạm giảm áp đầu nguồn (steam pressure station).

    Ứng dụng khí nén và khí kỹ thuật cần kiểm soát áp suất ổn định.

    van giảm áp hơi nóng

    Van giảm áp hơi nóng RP 10

     

    Van điều áp hơi nóng RP13, RP14

    Van điều áp tự vận hành (self-actuated), hoạt động nhờ áp suất sau (downstream pressure) mà không cần khí nén hay nguồn điện.

    Phù hợp cho hơi nước bão hòa, khí nén, và nước, dùng trong các hệ thống kỹ thuật công nghiệp, đường ống hơi, thiết bị trao đổi nhiệt, và hệ thống nước công nghiệp.

     

    Dải thông số hoạt động

    Thông số      RP13, RP14

    Áp suất đầu vào tối đa (inlet pressure)   23 bar (hơi, khí) / 8 bar (nước)    23 bar (hơi, khí) / 8 bar (nước)

    Áp suất đầu ra điều chỉnh (downstream pressure range)       0.2 ÷ 12 bar (tuỳ loại lò xo)     0.2 ÷ 12 bar (tuỳ loại lò xo)

    Nhiệt độ làm việc tối đa     220 °C         

    Sai số điều chỉnh (accuracy)        ±10 %

    Hệ số lưu lượng (Kv)         1.5 ÷ 25       

    Áp suất chênh lệch tối đa (ΔPmax)         17 bar

     

    Vật liệu cấu tạo         

    Thân van      Gang xám GG25 hoặc Thép carbon GS-C25    Có thể chọn Inox AISI 316 theo yêu cầu

    Đĩa van (plug)         Inox AISI 420 hoặc AISI 316        Tôi cứng bề mặt chống mài mòn

    Ghế van (seat)        Inox AISI 420 hoặc AISI 316        Có thể thay thế

    Màng ngăn (diaphragm)    Nitrile/NBR hoặc EPDM     Chống nhiệt và dầu

    Lò xo điều chỉnh      Thép đàn hồi mạ kẽm        Theo từng dải áp suất

    Gioăng đệm  PTFE / Graphite      Tùy theo môi chất và nhiệt độ

     

    Kích thước và kết nối

    Kích cỡ danh nghĩa (DN)  Chiều dài (L)  Chiều cao (H)  Kết nối mặt bích Trọng lượngkg

    DN 15                                     130 mm      340 mm             PN16 / PN25       6 kg

    DN 20                                     150 mm      340 mm             PN16 / PN25       7 kg

    DN 25                                     160 mm      345 mm             PN16 / PN25        8 kg

    DN 32                                      180 mm     350 mm             PN16 / PN25        9 kg

    DN 40                                      200 mm     360 mm             PN16 / PN25       10 kg

    DN 50                                      230 mm     365 mm             PN16 / PN25       12 kg

     

    Kích thước có thể thay đổi nhẹ tùy theo vật liệu thân và tiêu chuẩn mặt bích (DIN PN16, PN25 hoặc ANSI 150).

    Phiên bản RP14 thường có cấu trúc lắp đặt với pilot (bộ điều khiển phụ) – cao hơn và nặng hơn khoảng 10-15 %.

     

    Tùy chọn thêm

     

    Phiên bản thân Inox 316L cho ứng dụng thực phẩm hoặc hóa chất.

     

    Phiên bản có bộ giảm tiếng ồn (silencer) cho hệ thống hơi áp suất cao.

     

    Có thể lắp thêm đồng hồ áp suất đầu ra AFRISO để giám sát áp suất thực tế.

     

    Cung cấp bộ phụ kiện bảo trì (spare kit) gồm màng, lò xo, và gioăng.

     

    Ứng dụng điển hình

     

    Hệ thống hơi trong nhà máy thực phẩm, dệt nhuộm, và hóa chất.

     

    Đường ống khí nén công nghiệp.

     

    Mạng lưới cấp nước kỹ thuật.

     

    Trạm giảm áp đầu vào cho nồi hơi, bộ trao đổi nhiệt, hoặc đường phân phối hơi.

    van điều áp hơi nóng

    Van điều áp hơi nóng RP13, RP14

     

    Dòng RP Series – loại RP300 và RP400 là các van điều áp tự vận hành dành cho hơi (steam) – không cần nguồn điều khiển ngoài nào. Thân van bằng gang đúc, hoặc thép carbon, tiêu chuẩn áp lực PN16–PN40, kết nối mặt bích theo chuẩn EN 1092-1 và ANSI B16.5.

     

    RP300: kích cỡ DN 15–50.

    RP400: kích cỡ DN 65–100.

     

    Dòng này phù hợp để lắp đặt trên các hệ thống công nghiệp.

     

    Tuân thủ tiêu chuẩn PED 2014/68/UE và UKCA.

     

     

    Mô tả / Cách hoạt động

    Van có cấu trúc “single-seat” , hoạt động bằng cách cân bằng nội bộ với piston hoặc màng ngăn, và một lò xo hồi để giữ áp suất đầu ra ổn định.

     

    Dòng RP400 (với kích thước lớn DN 65–100) được thiết kế với “flow opens the plug” để đảm bảo hành động tỉ lệ (proportional action) nhờ lực dòng chảy lớn.

     

    Thông số kỹ thuật & vật liệu chính

     

    Kích cỡ:

     

    RP300: DN 15–50.

     

    RP400: DN 65–100.

     

    Kết nối mặt bích: ANSI B16.5 150 RF – 300 RF (cho RP400)

    Vật liệu thân van RP400: Thép carbon ASTM A216 WCB.

     

    Dải giảm áp suất: Ví dụ cho RP400 – áp suất đầu ra có thể từ 0.2 đến ~12 bar tùy lò xo điều chỉnh.

    Nhiệt độ làm việc tối đa ~ +220 °C.

     

    Lưu ý ứng dụng & lắp đặt

    Van được thiết kế cho hơi nước trong các hệ thống công nghiệp lớn, nơi yêu cầu điều khiển áp suất đầu ra ổn định mà không có hệ thống khí nén phụ trợ.

     

    Khi chọn van, cần chú ý tới – kích cỡ DN phù hợp với lưu lượng và vận tốc hơi, – kết nối mặt bích phù hợp với chuẩn hệ thống (ANSI/EN), – điều kiện vận hành như áp suất đầu vào, nhiệt độ, môi trường.

     

    Đối với RP400, cần đảm bảo đường ống sau van có đường kính đủ lớn để vận tốc hơi không vượt quá ~30-35 m/s (max ~40 m/s) để tránh ảnh hưởng tới vận hành.

     

    van điều áp hơi nóng

    Van điều áp hơi nóng RP300, RP400

     

     

    Van giảm áp hơi nóng ADCA, xuất xứ Bồ Đào Nha

    Van giảm áp  ADCA PRV47 được thiết kế để sử dụng với hơi nước, khí nén, nitơ và các loại khí khác tương thích với vật liệu xây dựng.

    PRV47 có thể được lắp đặt tại các trạm giảm áp trong

    tất cả các ngành công nghiệp, và cung cấp khả năng kiểm soát nhạy bén và chính xác ngay cả khi có biến động áp suất đầu vào hoặc lưu lượng thay đổi đáng kể.

    Kiểm soát chính xác áp suất hạ lưu từ 0,07 bar đến 17 bar.

    Kết cấu thép hoặc thép không gỉ chắc chắn.

    Thích hợp cho các điều kiện đường cụt.

    Piston và thân van được dẫn hướng.

     

    Model van PRV47

     

    Điều kiện thiết kế thân van PN 40

    Áp suất đầu vào tối đa 28 bar

    Áp suất đầu ra tối đa 17 bar

    Áp suất đầu ra tối thiểu * 0,35

    Nhiệt độ hoạt động tối đa 250 ºC

    Khả năng điều chỉnh 10:1

    Kiểm tra thân van thủy lực tại nhà máy tối đa 60 bar

     

    van giảm áp hơi nóng

    Van giảm áp  ADCA PRV47

     

    Van giảm áp dòng ADCA RP45 hoạt động mà không cần năng lượng phụ trợ.

    Được thiết kế để sử dụng với hơi nước, khí nén và các loại khí khác

    tương thích với kết cấu.

    Các van này đặc biệt phù hợp để giảm áp suất hơi trong

    tất cả các hệ thống năng lượng và hệ thống cần kiểm soát áp suất.

     

    Thích hợp để sử dụng với các van giảm áp suất cao.

     

    DN 15 đến DN 150.

     

    Mặt bích tiêu chuẩn PN 16 DN 65 được cung cấp

    4 lỗ. 8 lỗ, theo EN 1092-1/-2

    Áp suất làm việc tối đa: 25bar

    Nhiệt độ hoạt động tối đa: 250°C

    Áp suất giảm: 0,15 – 18bar

    van giảm áp hơi nóng

    Van giảm áp dòng ADCA RP45

     

    Van giảm áp hơi nóng Samyang, xuất xứ Hàn Quốc

    Model: YPR-1S

    Nhãn hiệu: SAMYANG -HÀN QUỐC

    Tiêu chuẩn kết nối: JIS 10K

    Thân: Gang dẻo / FCD 450

    Nắp van: Gang dẻo / FCD 450

    Đĩa van: Thép không gỉ / Inox 304L / SUS304L

    Đế van: Thép không gỉ / Inox 304L / SUS304L

    Ty van: Thép không gỉ / Inox 304L / SUS304L

    Áp lực: Maximum 10 kgf/cm²

    Set 0.5 kgf/cm² → 8 kgf/cm²

    Nhiệt độ: Max 220°C

    Kích cỡ DN15 → DN150 ~ (½'' inch → 6'' inch)

    Sử dụng: Hơi nóng, Khí nén

     

    van giảm áp hơi nóng

    Van giảm áp hơi nóng Samyang

     

    Van giảm áp hơi nóng YNV, xuất xứ Hàn Quốc

     

    Hoạt động: Hệ cung cấp hơi bão hòa tốt là khi lò hơi cung cấp hơi sạch và khô cho mạng lưới hơi trong nhà máy tại áp suất cao để tối ưu hóa hệ thống và giảm chi phí thiết bị.

    Việc dùng van giảm áp YNV-Hàn Quốc tại nơi sử dụng sẽ mang lại lợi ích sau:

    - Giảm chi phí đầu tư thiết bị.

    - Chi phí hoạt động sẽ tiết kiệm do tránh được việc phát sinh hơi giãn áp (flash steam)

    - Việc điều khiển áp suất cũng như điều khiển nhiệt độ, nên sẽ giảm được chi phí thiết bị cho hệ thống điều khiển nhiệt độ

    - Linh động cho việc cấp hơi tại những vị trí sử dụng áp suất khác nhau.

    Ứng dụng: Hơi nóng  / Application: Steam

    Thông số kỹ thuật Van giảm áp Hàn Quốc - YNV

     

    Vật liệu: Gang dẻo / Material: Ductile Iron FCD

     

    Kết nối: Nối bích JIS-10K/20K / Connection: Flanged JIS10K/20K

     

    Áp suất: 10 bar / 20 bar ( Model: PIR-2F) / Pressure: 10 bar/20 bar (PIR-2F)

     

    Nhiệt độ: Tối đa 220 0C / Working Temperature: 220oC

     

    Kiểu: Dạng Pilot / Type: Pilot

    van giảm áp hơi nóng

    Van giảm áp hơi nóng YNV

     

    Van giảm áp hơi nóng Yooyoun, xuất xứ Hàn quốc

    VAN GiẢM ÁP HƠI NỐI BÍCH 10K

    Nhãn hiệu: YOOYOUN

    Xuất xứ: HÀN QUỐC

    Model: RDP-1F

    Thân: gang dẻo FCD

    Đĩa: đồng, ty Inox 304

    Áp lực: 10kgf/cm2, T0: 220 độ C

    Set: 0.35 ~8 kgf/cm2

    Dùng cho hơi nóng, khí nén

    van giảm áp hơi nóng

    Van giảm áp hơi nóng Yooyoun

     

    Van giảm áp hơi nóng Yoshitake, xuất xứ Nhật

     

    GP-1000 – Van giảm áp/khử phân tử ngưng tụ

    Độ bền vượt trội.

    Hiệu suất ổn định.

    Tỷ lệ giảm áp cao: 20 : 1.

    Kích thước danh nghĩa: từ 15A (½”) tới 100A (4”).

     

    Ứng dụng cho hơi (steam).

     

    Kết nối đầu vào: mặt bích JIS 10K FF hoặc ASME Class 150.

    Áp suất đầu vào: 0.1–1.0 MPa.

    Áp suất đầu ra điều chỉnh: 0.05–0.9 MPa.

    Nhiệt độ làm việc tối đa: 220 °C.

    Vật liệu thân van: gang dẻo (Ductile cast iron).

    Trụ van : thép không gỉ (Stainless steel).

     

    Khi áp suất đầu vào ≥ 0.6 MPa hoặc tỷ lệ giảm áp vượt 10:1, cần tham khảo biểu đồ lựa chọn kích cỡ (Nominal Size Selection Chart).

    Khi đặt hàng hoặc thiết kế, lưu ý rằng điều kiện vận hành thực tế (lưu lượng, áp suất đầu vào, nhiệt độ, điều kiện lắp đặt) có thể ảnh hưởng tới hiệu suất.

    van giảm áp hơi nóng

    Van giảm áp hơi nóng Joshitake

     

    Van giảm áp hơi nóng TungLung, xuất xứ Đài Loan

     

    Van giảm áp hơi bằng gang đúc, kết nối kiểu BSPT hoặc mặt bích JIS10K, model TL-15. Được thiết kế để tự động duy trì áp suất đầu ra ổn định trong hệ thống hơi.

     

    Thông số kỹ thuật

     

    Kích cỡ danh nghĩa (Size): từ ½” đến 2” (DN 15 tới DN 50)

     

    Áp suất đầu vào (Inlet): khoảng 3-10 kg/cm²

     

    Áp suất đầu ra điều chỉnh (Outlet): khoảng 1-4 kg/cm²

     

    Nhiệt độ làm việc tối đa: khoảng 200 °C

     

    Vật liệu thân van: Gang đúc (Cast Iron) / tùy chọn Inox ASTM A351-CF8

     

    van giảm áp hơi nóng

    Van giảm áp hơi nóng Tunglung

     

    Van giảm áp hơi nóng Bvalve, xuất xứ Tây Ban Nha

    Van giảm áp hơi nóng Bvalve là van hoạt động bằng màng ngăn, tải bằng lò xo và cân bằng theo tỷ lệ cho các ứng dụng tốc độ dòng chảy cao. Ngoài ra, thân van được làm bằng thép carbon, các bộ phận bên trong được sản xuất bằng thép không gỉ . Khi áp suất đầu ra lấy từ đường cảm biến (được lắp đặt tại chỗ) tăng lên trên điểm cài đặt, phích cắm sẽ di chuyển dựa vào đế để tạo ra nhiều áp suất giảm hơn bằng cách giảm lưu lượng. Khi áp suất giảm xuống dưới điểm cài đặt, nút sẽ di chuyển ra khỏi đế, giảm áp suất giảm và tăng lưu lượng.

    Thông số kỹ thuật van giảm áp hơi nóng Bvalve

    Kích thước : DN15 – DN100

    Vật liệu : GS-C 25 1.0619 (A216-WCB) hoặc Thép không gỉ 1.4408 / AISI 316

    Nhiệt độ tối thiểu :-19°C (-30°C với thân thép không gỉ)

    Nhiệt độ tối đa : 250°C (150°C đối với nút bịt kín mềm)

    Áp suất định mức : PN40

     

    Ứng dụng

    Hơi nước

    Nước lạnh

    Nước nóng

    Dầu nhiệt

    Amoniac

     

    van giảm áp hơi nóng

    Van giảm áp hơi nóng Bvalve

     

    Van điều áp hơi nóng Trung Quốc

    Van điều áp suất tự vận hành là thiết bị không cần nguồn năng lượng ngoài như điện hoặc khí nén; nó sử dụng chính năng lượng môi chất để vận hành thông qua màng (diaphragm) và lò xo để điều khiển bộ phận tiết lưu, đạt được chức năng đo – thực thi – điều khiển.

     

     

    Sản phẩm thích hợp sử dụng tại các vị trí không có cung cấp điện/khí hoặc dùng trong các hệ thống tự động hóa tại ngành công nghiệp dầu khí, hóa chất, phát điện, dệt nhuộm, dân dụng… để điều khiển khí, chất lỏng hoặc hơi nóng— giảm áp, điều áp hoặc xả áp.

     

    Thông số kỹ thuật chính

    Đường kính danh nghĩa (DN): từ DN 20 tới DN 200 mm.

    Áp suất danh nghĩa (PN) ví dụ: PN 1.6 MPa, 4.0 MPa, 6.4 MPa.

    Dải điều chỉnh áp suất : từ 0,15 bar tới khoảng 8 bar tùy vào từng model. 

     

    Nhiệt độ làm việc:

    Đối với chất lỏng ≤ 140 °C; đối với khí ≤ 80 °C;

    Đối với môi trường hơi nóng ( steam) và có bộ ngưng tụ có thể lên tới khoảng 350 °C.

    Độ chính xác điều chỉnh: khoảng ±8 % – ±10 % tùy điều kiện.

     

     

    Ứng dụng

    Giảm áp hoặc điều áp cho khí, hơi nóng hoặc chất lỏng trong các nhà máy công nghiệp.

    Hệ thống nơi không hoặc khó cung cấp nguồn điều khiển phụ (khí nén, điện) vẫn cần điều áp ổn định.

     

    Ngành: dầu khí, hóa chất, điện, dệt nhuộm, xử lý nước, công nghiệp nhẹ và hệ thống dân dụng.

    van giảm áp hơi nóng

    Van giảm áp hơi nóng 

     

     

    Van Giảm Áp Hơi Nóng Được Lựa Chọn Theo Tiêu Chí Nào Khi Cần Mua Hàng

     

    Áp suất đầu vào (P1): Áp suất đầu vào hoặc cao hơn từ nguồn hơi, thường là nồi hơi hoặc ống phân phối. Giá trị này rất quan trọng để lựa chọn van phù hợp có thể xử lý áp suất đầu vào.

     

    Áp suất đầu ra (P2): Áp suất đầu ra hoặc thấp hơn mong muốn sau PRV, tùy thuộc vào yêu cầu của thiết bị hoặc quy trình hạ lưu. Giá trị này giúp xác định độ sụt áp qua van.

     

    Lưu lượng (Q): Lượng hơi mà PRV phải xử lý, thường được biểu thị bằng pound trên giờ (lb/h) hoặc kilôgam trên giờ (kg/h). Đây là một yếu tố quan trọng trong việc xác định kích thước van và khả năng xử lý lưu lượng hơi cần thiết mà không gây ra độ sụt áp quá mức.

     

    Hệ số định cỡ van (Cv hoặc Kv): Đây là các hệ số được suy ra theo kinh nghiệm, biểu thị khả năng lưu lượng của van. Cv được sử dụng ở Hoa Kỳ (được đo bằng gallon nước trên phút ở nhiệt độ 60°F) trong khi Kv được sử dụng ở Châu Âu (được đo bằng mét khối nước trên giờ ở nhiệt độ 5-40°C). Các hệ số này do các nhà sản xuất van cung cấp và được sử dụng để xác định kích thước van phù hợp cho một ứng dụng cụ thể.

     

    Các yếu tố an toàn: Điều quan trọng là phải xem xét các yếu tố an toàn trong quá trình định cỡ. Định cỡ van quá lớn có thể dẫn đến mất ổn định, hao mòn sớm và tăng mức tiêu thụ năng lượng, trong khi định cỡ van quá nhỏ có thể dẫn đến giảm áp suất không đủ hoặc lưu lượng không đủ. Nên bao gồm một biên độ an toàn (thường khoảng 10-20%) khi định cỡ van PRV để tính đến sự biến động về nhu cầu hơi nước hoặc áp suất.

     

    Loại và cấu tạo của van PRV: Việc lựa chọn loại van PRV phù hợp (ví dụ: vận hành trực tiếp, vận hành bằng van điều khiển hoặc cân bằng) và vật liệu chế tạo (ví dụ: thép không gỉ, đồng thau hoặc gang) rất quan trọng để đảm bảo tính tương thích với hệ thống hơi nước và tối đa hóa hiệu suất cũng như tuổi thọ của van.

     

    Để định cỡ van PRV, bạn cần thu thập dữ liệu cần thiết (P1, P2, Q) và tham khảo catalog hoặc phần mềm định cỡ của nhà sản xuất để tìm kích thước, loại van và giá trị CV hoặc KV phù hợp đáp ứng các yêu cầu của hệ thống.

     

    Tính đến các yêu cầu bảo trì và sửa chữa:

     

    Dễ dàng bảo trì là một yếu tố quan trọng khác cần xem xét. Thiết kế cho phép bảo trì nhanh chóng, dễ dàng không chỉ giảm thời gian ngừng hoạt động mà còn tăng năng suất và giúp cắt giảm chi phí vận hành dài hạn.

     

    Mang lại độ tin cậy và độ bền lâu dài

    Mặc dù những cân nhắc này rất cần thiết khi lựa chọn van điều áp hơi, nhưng độ tin cậy lâu dài cuối cùng phụ thuộc vào thiết kế và hiệu suất đã được chứng minh.

     

    Các câu hỏi mà đa số khách hàng hỏi chúng tôi về vangiảm áp hơi nóng

     

    Hỏi 1: Tuổi thọ của van giảm áp hơi nóng là bao lâu?

    Trả lời: Tùy thuộc vào điều kiện và môi trường làm việc.

     

    Hỏi 2: Tôi nên kiểm tra van thường xuyên như thế nào?

     

    Trả lời: Khuyến nghị kiểm tra hàng năm.

     

    Hỏi 3: Chúng tôi nên làm gì trước khi tạm dừng hoạt động của van giảm áp hơi nóng trong thời gian dài?

     

    Trả lời: Xả nước ngưng tụ khỏi đường ống hơi càng nhiều càng tốt. Sau thời gian tạm dừng dài, vui lòng kiểm tra van trước khi tiếp tục hoạt động.

     

    Hỏi 4: Van giảm áp và bộ lọc có thể được kết nối trực tiếp không?

     

    Trả lời: Không vấn đề gì, nhưng nên thêm một đoạn ống ngắn giữa chúng để dễ bảo trì.

     

    Hỏi 5: Van giảm áp có được cài đặt sẵn tại nhà máy khi xuất xưởng không?

     

    Trả lời: Chúng được cài đặt ở áp suất cài đặt tiêu chuẩn của nhà máy.

    Hỏi 6: Chúng ta có nên lắp đặt bộ lọc ở đầu vào của van giảm áp nước không?

    Trả lời: Vui lòng lắp đặt bộ lọc ở đầu vào nếu van giảm áp không có bộ lọc tích hợp.

     

    Hỏi 7: Áp suất đầu ra có thay đổi không nếu áp suất đầu vào thay đổi?

    Trả lời: Có, nếu bạn sử dụng van giảm áp hơi nóng, vui lòng tham khảo biểu đồ đặc tính áp suất. Nếu bạn sử dụng van điều áp hơi nóng thì áp suất đầu ra rất ít thay đổi nếu áp suất đầu vào thay đổi.

     

    Hỏi 8: Có thể lắp đặt van giảm áp ngoài trời không?

    Trả lời: Có, nhưng không được lắp đặt trong điều kiện đóng băng.

     

    Hỏi 9: Lợi ích của việc lắp đặt van bypass là gì?

    Trả lời : Có thể sử dụng van bypass để xả nước khi vận hành đường ống ban đầu, xả hơi nước ngưng tụ. Cũng có thể bảo dưỡng van giảm áp trong khi vẫn duy trì lưu lượng nước.

     

    Hỏi 10: Có thể sử dụng van giảm áp cho hơi nước trên đường ống theo hướng khác ngoài phương nằm ngang không?

    Trả lời: Không, chúng phải được sử dụng trên đường ống nằm ngang.

     

    Hỏi 11: Chúng tôi cần lưu ý điều gì khi lựa chọn van giảm áp?

    Trả  lời: Chúng tôi khuyến nghị sử dụng van giảm áp ở mức từ 20 đến 80% lưu lượng định mức.

    Hỏi 12: Lò xo điều chỉnh của van giảm áp có thể thay thế được không?

    Trả lời: Có thể thay thế

     

    Hỏi 13: Chúng ta nên làm gì nếu tỷ lệ giảm áp suất lớn hơn 20:1?

    Trả lời: Vui lòng lắp đặt 2 van giảm áp để giảm áp suất hai cấp. Khoảng cách giữa chúng phải từ 3m trở lên.

     

    Hỏi 14: Khi lựa chọn van giảm áp, có thể cân nhắc đến hệ số an toàn không?

    Trả lời: Có. Vui lòng cho phép hệ số an toàn từ 10 - 20%.

     

    Hỏi 15: Chúng tôi thường xuyên gặp sự cố với van giảm áp chỉ ở cùng vị trí của hệ thống hơi nước, trong khi các đường ống khác thì vẫn hoạt động bình thường. Nguyên nhân có thể là gì?

    Trả lời: Có thể có vật lạ hoặc nước ngưng tụ trong đường ống. Khuyến nghị lắp đặt bộ tách nước xả.

     

     

     

    Van Giảm Áp Hơi Nóng Được Lắp Đặt Như Thế Nào

     

    Lắp đặt Van giảm áp trong hệ thống hơi nóng

     

    Trong quá trình lắp đặt van giảm áp trong hệ thống hơi nóng, cần xem xét kỹ các van và đường ống xung quanh van giảm áp. Điều này trở thành một điểm quan trọng liên quan tới chất lượng, năng suất và tiết kiệm năng lượng.

    Khi tận dụng việc giảm áp và hiệu quả của nó, cần thực hiện lắp đặt với độ tin cậy cao hơn và khả năng kiểm soát tốt hơn.

     

    Một số lưu ý quan trọng

    Với van giảm áp thì “lớn không thay thế nhỏ” được. Van quá lớn sẽ làm tuổi thọ ngắn, và khi không có tải, áp suất đầu ra phụ có thể tăng. Cỡ van và đường ống phía vào, phía ra của van cần khác nhau. Đặc biệt, đường ống phía ra phải lớn hơn hẳn so với cỡ van, và phải đảm bảo lưu lượng đủ. Khi dao động tải lớn, nên lắp van giảm áp song song.

     

     

    Trước van giảm áp bắt buộc phải gắn lọc (strainer), lưới nên là 60-100 mesh. “Mesh” là đơn vị thể hiện kích thước lưới, biểu thị số lỗ trên 25,4 mm (1 inch). (Ví dụ: nếu có 20 lưới thì là “20 mesh”). Số càng lớn thì lưới càng mịn. Ngoài ra, có thể gắn strainer chếch để ngăn ứ đọng ngưng tụ.

     

    Gắn bộ tách hơi-nước ngưng (drain separator) sẽ giúp sử dụng hơi chất lượng hơn và tránh ăn mòn ghế van do ngưng tụ.

     

     

    Lắp đặt đường bypass cho sử dụng bảo trì. Đường kính nên khoảng nửa đường kính ống phía vào.

     

    Van khóa (stop valve) phía vào và phía ra van giảm áp nên dùng van cổng (gate valve) có trở lực nhỏ. Nếu sử dụng van cầu (globe valve) ở phía vào, hãy lắp chếch.

     

    Về bảo vệ thiết bị và an toàn, phía ra van giảm áp cần gắn van an toàn (safety valve) để cảnh báo. Kích cỡ van an toàn nên cho lưu lượng xả khoảng 10% lưu lượng tối đa của van giảm áp.

     

    Cần có đồng hồ áp suất ở phía ra để cài đặt áp suất. Thang đo lớn nhất nên hơn 2 lần giá trị áp suất đã cài.

     

     

    Van giảm áp nên được lắp gần thiết bị sử dụng hơi nhất có thể. Nhờ vậy hiệu quả từ áp suất giảm được tận dụng tốt nhất, và đường ống thô sau van có thể rút ngắn.

     

    Series GP‑1000 là mẫu điển hình cho van giảm áp hơi.

     

    Loại này dùng lỗ cảm biến áp suất phía ra nằm bên trong thân van, nên việc thi công đường ống dễ dàng hơn.

     

    Piston được dẫn hướng bởi cấu trúc dẫn hướng 2 điểm giúp hoạt động ổn định lâu dài, tính linh hoạt cao, phù hợp hầu hết trường hợp hơi dưới 1.0 MPa.

     

    lắp đặt van giảm áp hơi nóng

    Lắp đặt van giảm áp hơi nóng

     

    Lắp đặt van điều áp trong hệ thống hơi nóng

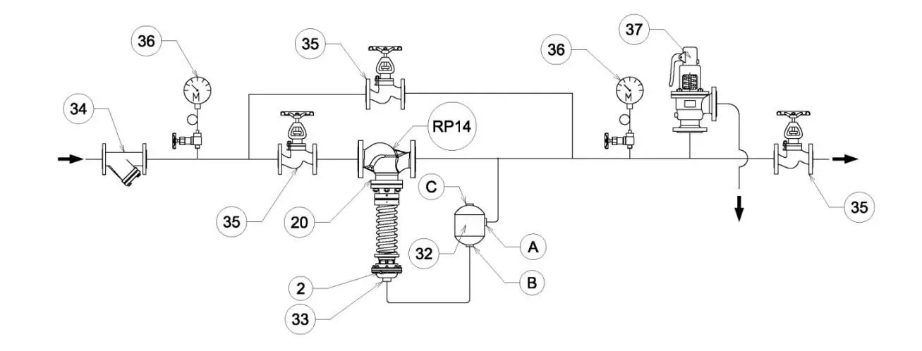
    HƯỚNG DẪN LẮP ĐẶT VAN RP13/14

    1. Chuẩn bị trước khi lắp

    Trước khi lắp van lên đường ống, hãy làm sạch ống dẫn thật kỹ bằng khí nén, nước hoặc chất làm sạch phù hợp, để loại bỏ các mảnh hàn, trôi, bùn hay mảnh vỡ có thể làm hỏng bề mặt làm kín của van.

     

     

    Xác định rằng dải lò xo (spring) của van đã được chọn đúng với phạm vi áp suất đầu ra bạn mong muốn.

     

     

    Trong khi van đang hoặc sau khi vận hành, vật liệu thân van có thể nhiệt độ cao — vì vậy không được chạm vào thân van nếu môi chất là hơi hoặc ở nhiệt độ cao.

     

     

    2. Hướng và vị trí lắp van

     

    Lắp van sao cho mũi tên chỉ hướng dòng chảy trên thân van trùng với hướng dòng thực tế của môi chất trong hệ thống.

     

     

    Đối với môi chất hơi: Van phải được lắp theo phương đứng với actuator (đầu màng/người điều khiển) ở phía dưới (testata in basso) để đảm bảo chức năng tốt nhất.

     

     

    Đối với môi chất lỏng, khí không ăn mòn: Van có thể lắp theo phương đứng với actuator ở phía lên hoặc phía xuống đều được.

     

     

    Cấm đặt van chịu tải lực bên ngoài như uốn, xoắn lên thân van; cần dùng giá đỡ hoặc khung nếu đường ống lớn, để tránh ảnh hưởng tuổi thọ và chức năng hoạt động.

     

     

    3. Kết nối lấy áp và phụ kiện

     

    Khi sử dụng cho hơi nóng: cần lắp thêm một bình ngưng tụ 32 (condensation pot ) giữa đầu ra của van và kết nối lấy áp tới actuator. Mục đích để tạo “rào chắn nước ngưng tụ” bảo vệ màng ngăn khỏi hơi nóng trực tiếp.

     

     

    Kết nối ống lấy áp từ đường ống sau van tới kết nối ren của actuator 33 ( đầu của  van điều áp)  bằng ống đồng hoặc thép, không đặt van chặn giữa.

     

     

    Với ứng dụng lỏng/khí: nối trực tiếp ống lấy áp tới actuator mà không cần bình ngưng tụ. Hãy chắc rằng vít xả 2 của actuator đã được đóng sau khi xả khí.

     

     

    Nên lắp đồng hồ áp suất 36  ở phía trước và sau van để theo dõi chính xác áp suất vào và ra.

     

     

    Phải có van an toàn 37 phù hợp (theo PED/UKCA) để đáp ứng yêu cầu an toàn cho hệ thống.

     

     

    4. Bắt đầu vận hành (Start-Up)

     

    Khi mọi kết nối đã thực hiện xong, trước khi điều chỉnh, xả hết không khí hoặc hơi dư thừa trong phần actuator và đường lấy áp nếu cần.

     

     

    Vì lò xo điều chỉnh có thể bị nén quá mức nếu đặt sai, nên trước khi xoay đai điều chỉnh 20 , hãy làm sạch cột điều chỉnh (column) khỏi bụi và các hạt rời rạc để tránh kẹt hoặc hư hỏng.

     

     

    Xoay đai điều chỉnh ngược chiều kim đồng hồ cho đến khi lò xo không còn bị nén hoặc đạt hành trình cuối của đai. (Ứng với van chưa được điều áp)

    lắp đặt van điều áp hơi nóng

    Lắp đặt van điều áp hơi nóng RP13, RP14

    Y lọc 34

    Van chặn 35

     

     

     

    Bảo Trì Van Giảm Áp Hơi Nóng

    Bảo trì van giảm áp hơi nóng GP-1000

    1. An toàn trước khi bảo trì

     

    Trước khi tiến hành tháo rời van, ngắt hoàn toàn nguồn áp suất và môi chất trong hệ thống.

     

    Cho hệ thống nguội hoàn toàn (nhất là khi dùng cho hơi nước) và đảm bảo không còn áp suất trong thân van hoặc đường phụ.

     

    Chỉ những kỹ thuật viên có tay nghề mới được thực hiện công đoạn bảo trì.

     

    2. Tháo van ra khỏi hệ thống

     

    Đóng van chặn (stop valve) đầu vào và đầu ra van GP-1000.

     

    Mở từ từ đường bypass (nếu có) để xả hết áp và hơi/khí trong van.

     

    Tháo các kết nối bích/ren và nâng van ra nếu cần để thao tác thuận lợi hơn.

     

     

    3. Kiểm tra và thay thế các bộ phận

     

    Kiểm tra màng ngăn (diaphragm), piston, đĩa van và ghế van (seat): nếu thấy mòn, rạn nứt, vênh,… thì cần thay mới.

     

    Lau sạch toàn bộ bụi bẩn, cặn kim loại hoặc oxi hóa trong thân van hoặc bộ phận điều khiển.

     

    Siết lại bu-lông, đai ốc một cách đều tay — tránh siết lệch gây rò rỉ hoặc kẹt van.

     

     

    4. Lắp lại và kiểm thử

     

    Sau khi bảo trì, lắp lại van GP-1000 theo thứ tự ngược với lúc tháo.

     

    Mở từ từ van chặn đầu vào, kiểm tra áp suất đầu ra, điều chỉnh đai lò xo hoặc vít điều chỉnh nếu cần.

     

     

    Kiểm tra lại toàn bộ mối nối, gioăng làm kín và đảm bảo không có hiện tượng rò hơi/khí hoặc áp suất dao động mạnh.

     

    5. Kiểm tra định kỳ & lưu ý

     

    Nên kiểm tra định kỳ khoảng 6-12 tháng/lần, tùy vào điều kiện vận hành (áp suất, nhiệt độ, môi chất).

     

    Nếu hệ thống chỉ hoạt động ở điều kiện rất khắc nghiệt (áp suất cao, hơi bẩn nhiều, ăn mòn mạnh…) thì cần kiểm tra nhiều hơn.

     

    Ghi nhớ: van quá lớn so với lưu lượng hoặc lắp không đúng cách sẽ rút ngắn tuổi thọ và gây tăng áp đầu ra khi tải thấp

     

    Bảo trì van điều áp hơi nóng RP13, RP14

     

    1 An toàn trước khi bảo trì

    Ngắt hoàn toàn áp suất và nhiệt độ của hệ thống trước khi tháo van ra bảo trì.

     

    Chờ cho van nguội hoàn toàn (đặc biệt khi dùng cho hơi nước).

     

    Đảm bảo không còn áp suất dư trong actuator và đường ống lấy áp.

     

    Chỉ kỹ thuật viên đã được đào tạo mới được phép thao tác.

     

    2 Tháo van khỏi hệ thống

     

    Ngắt van chặn ở cả đầu vào và đầu ra của van RP13/14.

     

    Tháo ống lấy áp (impulse line) kết nối với actuator.

     

    Nếu cần, tháo cả van ra khỏi đường ống để thao tác dễ dàng hơn (đặc biệt khi cần thay màng).

     

    3 Tháo bộ điều khiển (Actuator)

     

    Giữ chặt thân van, tháo 4 hoặc 6 bu lông cố định phần đầu actuator với thân van.

     

    Nhấc phần đầu actuator ra, chú ý tránh làm hỏng màng ngăn (diaphragm) bên trong.

     

    Tháo đĩa chặn lò xo và lò xo điều chỉnh (nếu có).

     

    4 Kiểm tra & thay thế màng ngăn

     

    Tháo màng ngăn cũ (rubber diaphragm) ra khỏi tấm kẹp.

     

    Kiểm tra bề mặt kẹp màng có sạch và không bị rỉ sét.

     

    Nếu màng bị nứt, phồng hoặc chai cứng, bắt buộc thay thế bằng màng mới chính hãng Conflow.

     

    Đặt màng mới vào đúng vị trí, đảm bảo lỗ tâm trùng khớp.

     

    Siết lại các bu lông đều tay, theo đường chéo, tránh siết lệch gây rò rỉ khí.

     

    5 Kiểm tra đĩa van & bề mặt làm kín

     

    Quan sát đĩa van (valve plug) và ghế van (seat): nếu có dấu mài mòn, trầy xước, cần mài lại nhẹ hoặc thay mới.

     

    Dùng vải mềm làm sạch bụi và cặn bám.

     

    Không dùng dầu mỡ hoặc keo trên bề mặt tiếp xúc.

     

    6 Lắp lại van

     

    Sau khi thay thế xong, lắp lại theo thứ tự ngược lại quá trình tháo.

     

    Siết bu lông đúng lực, đảm bảo các gioăng làm kín không bị xoắn hoặc trượt mép.

     

    Kết nối lại đường lấy áp (impulse line) và đảm bảo không rò khí.

     

    Mở từ từ van chặn đầu vào để kiểm tra hoạt động, đồng thời theo dõi áp suất đầu ra qua đồng hồ manometer.

     

    7 Kiểm tra cuối cùng

     

    Sau khi vận hành, quan sát xem có rò rỉ tại các khớp nối hoặc bề mặt màng không.

     

    Nếu áp suất đầu ra không ổn định, hãy kiểm tra lại đường lấy áp hoặc siết lại đai điều chỉnh lò xo.

     

    Khuyến nghị: bảo trì định kỳ 6 – 12 tháng/lần, tùy theo điều kiện vận hành (nhiệt độ, áp suất, tạp chất trong môi chất).

     

     

    Giá Của Van Giảm Áp Hơi Nóng

    Van giảm áp hơi nóng, van điều áp hơi nóng có giá bao nhiêu ? Đây là câu hỏi của rất nhiều khách hàng đưa ra cho chúng tôi.

    Để có giá chính xác theo từng ứng dụng của bạn. Câc bạn nên liên lạc với Phòng Kinh doanh Công ty Phát Đạt để được cập nhật giá chính xác và nhanh nhất

     

    Mua Van Giảm Áp Hơi Nóng Ở Đâu ?

    Khi cần mua van điều khiển tuyến tính. Các bạn có thể xem hàng và mua trực tiếp tại văn phòng Công ty Phát Đạt. Địa chỉ 41F/96/18 Đường Đặng Thùy Trâm, P Bình Lợi Trung, HCM.

    Các bạn ở xa thì Phát Đạt có thể giao van tuyến tính bằng chành xe, cpn Viettel….

     

    Tại Sao Nên Mua Van Giảm Áp Hơi Nóng Ở Phát Đạt ?

    Trước khi gửi báo giá, đội ngũ kỹ thuật Cty Phát Đạt sẽ tư vấn chính xác và đầy đủ về đặc tính kỹ thuật, ứng dụng, cách lắp đặt, cách sử dụng… cho khách hàng.

    Phát Đạt cung cấp nhiều dòng van tuyến tính với nhiều loại kích thước, nhiều thương hiệu từ nổi tiếng như ARI-AMATUREN, CONFLOW… đến các thương hiệu từ Châu Á như Hàn Quốc, Trung Quốc. Giúp khách hàng có thể tự ý lựa chọn thương hiệu van giảm áp hơi nóng phù hợp với ngân sách của mình.

    Hàng có sẵn, chế độ bảo hành đầy đủ, dịch vụ chăm sóc khách hàng sau bán hàng cực kỳ tốt, giúp Phát Đạt có tên tuổi trong ngành cung cấp van điều khiển tuyến tính.

    Giao van giảm áp hơi nóng nhanh trên toàn quốc là lợi thế nữa của Phát Đạt.

     

     

    Hỗ trợ giải đáp thắc mắc về Van Giảm Áp Hơi Nóng chẳng hạn như cách lắp đặt cách cài đặt thông số kỹ thuật…

    Các bạn có thể liên lạc 24/7 vào số điện thoại Hotline của Công ty Phát Đạt  

    Tags

    Sản phẩm liên quan